新闻动态

  • KS-BJ系列温度变送器校准办法

    KS-BJ系列温度变送器校准办法 本办法适用于本公司生产现场运行中、简单修理后的温度变送器的校准。

    2022-03-21 乐鱼(中国)

  • WAX-100系列压差变送器校准办法

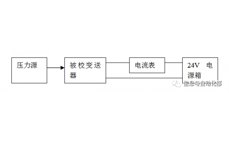
    WAX-100系列压差变送器校准办法 本办法适用于本公司生产现场运行中、简单修理后及新购进的压差变送器的校准。

    2022-03-21 乐鱼(中国)

上一页1...26272829303132下一页 转至第
首页
产品
新闻
联系