工作原理:热电偶是利用热电效应来进行温度测量的。 热电偶产生热电势的条件是:两电极材料相异、两接点温度不同。 其结构由热电极、绝缘套保护管、温度变送器、接线盒等构成。
2022-04-25 乐鱼(中国)集团
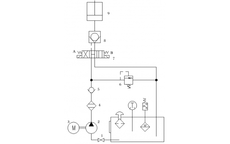
旋回破碎机经常会出现过铁超载等工况,造成主轴、动锥剧烈运动。针对上述情况,应用液压泵控制主轴升降,应用液压平衡缸保护动锥,应用液压保护系统防止过铁损伤设备。液压控制技术在旋回破碎机上的应用证明,该技术具有响应速度快、容易实现过载保护等特点,降低了设备故障率,提高了设备作业率。
2022-04-15 乐鱼(中国)